| 索引号 | 11500228733966523B/2026-00020 | 发文字号 | 聚奎府发〔2026〕7号 |
| 主题分类 | 应急管理 | 体裁分类 | 预案 |
| 发布机构 | 梁平区聚奎镇政府 | 有效性 | |
| 标题 | 重庆市梁平区聚奎镇人民政府关于印发《聚奎镇2026年城镇防洪应急预案》的通知 | ||
| 成文日期 | 2026-03-25 | 发布日期 | 2026-04-17 |
| 索引号 | 11500228733966523B/2026-00020 |
| 发文字号 | 聚奎府发〔2026〕7号 |
| 主题分类 | 应急管理 |
| 体裁分类 | 预案 |
| 发布机构 | 梁平区聚奎镇政府 |
| 有效性 | |
| 标题 | 重庆市梁平区聚奎镇人民政府关于印发《聚奎镇2026年城镇防洪应急预案》的通知 |
| 成文日期 | 2026-03-25 |
| 发布日期 | 2026-04-17 |
重庆市梁平区聚奎镇人民政府
关于印发《聚奎镇2026年城镇防洪应急预案》的通知
各村(社区),各办(中心、大队)及驻镇单位:
为了做好我镇的2026年山洪灾害防御工作,维护人民生命财产安全,减轻灾害造成的损失。根据《重庆市梁平区防汛抗旱指挥部办公室关于做好2026年汛前准备工作的通知》(梁汛办发〔2026〕1号)精神,结合我镇的实际情况,特制定本城镇防洪应急预案,请认真贯彻落实。
特此通知
附件:聚奎镇2026年城镇防洪应急预案
重庆市梁平区聚奎镇人民政府
2026年3月25日
(此件公开发布)
聚奎镇2026年城镇防洪应急预案
1总则
1.1编制目的
为了做好聚奎城镇洪涝、山洪等灾害事件的防范与处置工作,保证城镇抗洪抢险救灾工作高效有序进行,确保城镇广大人民群众生命财产安全,全面贯彻《防洪法》,根据防汛抢险应急工作的需要,对本镇的资源和信息进行整合,实现灾害事态应急机制的创新,使事故现场在第一时间内得到有效救助,最大限度地减少人员伤亡和灾害损失,保障聚奎镇的经济社会安全稳定和可持续发展。
1.2编制依据
根据《中华人民共和国水法》、《中华人民共和国防洪法》、《中华人民共和国防汛条例》、《国家突发事件总体应急预案》、《国家防汛抗旱应急预案》、《水库大坝安全条例》、《水库大坝安全评价导则》、《重庆市河道管理条例》、《水库管理通则》、《重庆市水库、重要城镇防汛应急预案编制大纲》、《聚奎镇山洪灾害防御应急预案》和其他有关法律、法规及规定,结合城镇防汛工作实际,制定本预案。
1.3适用范围
本预案适用于自然或人为因素导致的城镇区域内洪水、暴雨渍涝等灾害事件的防御和处置。本预案实施的重点地段和部位:辖区内聚奎河两岸的企业单位和辖区社区、村组等单位及学校,涉及人口1.2万人。
1.4工作原则
贯彻以人为本的方针和行政首长负责制;坚持以防为主、防抢结合;坚持因地制宜、突出重点;坚持统一领导、统一指挥、统一调;坚持服从大局、分工合作、各司其职;坚持公众参与、军民联防;坚持工程与非工程措施相结合等原则。
2城镇概况
2.1自然地理
聚奎镇地处梁平区中西部,距区城21公里,东临仁贤镇,南接和林镇,西界屏锦镇、竹山镇,北连礼让镇。318国道纵贯全境,省道渝巫路横穿而过,交通十分便利。聚奎镇属典型的丘陵地区,以浅丘为主,境内无高山,地势相对平坦,平均海拔为452米。地质构造属华夏第三沉降帶,出露为砂溪庙組沉积岩,由于受亚热帶季风气候与四川盆地气候相結合的影响,形成了以酸性或中性土壤的地质结构,流域內植被差,土地开垦难度大,水土流失面积为30.2平方公里,流失强度为:轻度6.41平方公里,中度23.37平方公里,强度0.42平方公里,水土流失严重。聚奎镇属暖湿亚热带季风气候,大陆性气候显著,四季分明,气候温和,春季气温回升快,春早冷暖多变;盛夏连晴高温多伏旱,雨量集中多暴雨,常有旱灾、洪涝发生;秋季多阴雨天气;冬冷无严寒,光照不足,霜雪较少,无霜期270天左右。常年平均气温16.7度,最高气温40.1度,最低气温零下6.6度,多年平均降雨量为1100毫米,但时空分布不均,全年日照时间1336小时。5—9月是暴雨山洪灾害多发区,约占全年的78%,暴雨洪水特性是陡涨陡落。
聚奎河从场镇旁穿过,淤积严重,导致河床抬高,排水不畅,行洪能力低,聚奎镇易受洪涝灾害袭击。
2.2社会经济情况
聚奎镇是梁平区经济强镇,全镇幅员面积57平方公里,辖12个行政村、1个社区委员会,总人口44520人,其中场镇面积2.5平方公里,场镇人口1.2万人。2018年地区生产总值7.4803亿元,城镇居民人均可支配收入34317元,农村常住居民人均可支配收入14983元。拥有农副产品加工、机械制造、建材等私营企业单位。
2.3洪涝风险分析
流域地处亚热带湿润季风气候区,洪水由暴雨形成,洪水发生时间与暴雨一致。每年4月开始进入汛期,5—9月是本流域暴雨多发季节,特大暴雨、洪水常发生在此时期。10月以后,副高南移,流域内降水较多,但雨量较小,一般不会形成大洪水。根据雨量资料来看,该地区暴雨出现较早,结束较晚。年最大24小时暴雨出现时间为5—10月份,尤以7月出现最多,10月出现频率低,且量级较小。从年最大24小时暴雨出现频率及量级来看,主汛期应为5—9月。
2.4洪涝防御体系
2.4.1防灾非工程措施现状及存在问题
开展洪涝灾害防御知识培训工作:镇人民政府利用电视、报刊、印发宣传资料、主办宣传栏、场镇咨询、现场答疑等宣传工具和形式,结合“3.22”世界水日、中国水周及“4.22”地球日、“6.5”环境日专题活动,多形式、全方位地向全镇干部群众进行洪涝灾害防灾知识宣传,提高干部群众的科学防灾知识。
加强洪涝灾害监测预警网络建设:以全镇山洪灾害防治规划和防灾预案为基础,加强洪涝灾害信息系统建设,建立以专业监测为主的洪涝灾害预警网络,通过对洪涝灾害进行适时监测预警,及时向聚奎镇城镇防汛抢险应急领导小组提供辖区内已经发生的和将要发生的洪涝灾害监测预警信息,为防御洪涝灾害、保护人民生命财产安全、防灾减灾决策和实施及时提供科学依据和技术支撑。
加强洪涝灾害预测预报:聚奎镇基层治理综合指挥室、聚奎镇经济发展办、屏锦片水利站、礼让国土所等部门负责对全镇的水情、工情和重要地质灾害预测预报工作。
坚持以人为本,预防为主,防治结合的方针,加大山洪防治力度:
针对聚奎镇洪涝灾害呈现出点多面广、突发性强、危害性大的特点,对场镇可能发生的洪涝灾害危险区,主要采取科学规划防治、逐年搬迁避让的方式,从资金政策上给予帮助和支持。
存在问题:1.部分干群对洪涝灾害造成的危害认识不足;2.从事水土资源开发造成水土流失加剧、河床抬高;3.单位和个人存在随意向河道倾倒垃圾、侵占河床,影响了河道行洪能力;4.洪涝灾害的监测、信息传输系统不完善。
2.4.2防灾工程措施现状及存在问题
聚奎镇防御洪涝灾害主要工程措施:1.制定席帽水库、海龙水库及场镇防汛应急预案,严格执行洪水调度方案,做好洪水错峰,减小洪水对下游沿岸群众生命财产安全的威胁;2.2008年12月完成海龙水库、席帽水库水库枢纽除险加固整治,现能安全度汛。3.2013年完成环场镇的千峰河、聚奎河整治,做好河道清障、整治及滑坡点防治工作,为洪水找出路。
存在问题:席帽水库、海龙水库下游河道行洪能力差,局部地段不能满足行洪要求。
2.5重点防护对象
聚奎场镇重点防护对象有聚奎中学、聚奎小学、幼儿园、农业银行、农村商业银行、卫生院、场镇经济中心等重点部门和重点单位,以及供水、供电等生命线工程设施,场镇易积水交通干道及危房稠密居民区等。
3组织体系与职责
3.1指挥机构
3.1.1聚奎镇成立城镇防汛抢险应急领导小组。
由镇长任指挥长,分管城建、安全、农业的副职以及镇武装部长、政法委员、组织委员、宣传统战委员任副指挥长,基层治理综合指挥室、平安法治办、经济发展办、民生服务办、新时代文明实践服务中心、产业服务发展中心、规资所、运管所、交警行政执法中队、屏锦片水利站、电信、教管中心、卫生院、街道社区、聚奎村等单位的主要负责人为成员(名单附后)。
3.1.2指挥机构职责
防汛抢险领导小组职责:在区防汛抗旱指挥部的领导下,具体统一指挥聚奎镇的防汛抢险工作。1.研究完善聚奎镇的应急抢险措施方案。2.发布和解除应急抢险命令。3.紧急调动本镇各单位人员、物资、设备车辆用于防汛抢险,抢险工作结束后,组织及时归还和补偿。4.适时发布通告,向上级报告险情及事故情况。5.向上级和有关部门、单位报警和求援。6.组织有关单位负责收集灾情,总结经验教训,布置下一步的工作。7.根据工程洪水的发展,向危及安全地区发出警报,发出疏散群众及转移贵重财产命令。
指挥长:负责场镇防汛抢险全盘工作,检查督促聚奎镇城镇防洪应急预案及各级职责的落实,并根据山洪预警汛情的需要,有指挥调度、发布命令,签发调集抢险物资器材和全镇总动员等指挥权。
副指挥长:负责洪涝灾害危险区、警戒区的监测、洪灾抢险,随时掌握雨情、水情、灾情、险情动态,落实指挥长发布的防御抢险等命令,指挥群众安全转移、避灾躲灾,并负责灾前灾后各种应急抢险、工程设施修复等工作。
3.2成员单位职责
武装部:负责镇内基干民兵参加抗洪抢险、救灾等组织工作。根据需要,担负抗洪抢险、营救群众、转移物资等抗洪救灾的重大任务。派出所:负责维护防洪抢险秩序和灾区社会治安工作,协助防汛部门组织群众撤离和转移;打击盗窃防汛物资、破坏防洪工程设施的犯罪行为。平安法治办:负责防汛的治安保卫工作,负责防汛的应急处理措施工作,负责洪涝灾害情况的评估、统计及报送,负责做好受灾群众的转移安置工作,组织、发放灾民生活救济款物。水利片站:负责本镇河道防洪、排涝及小型水利工程的运行安全,组织防洪抢险工作及防洪工程的建设与修复;负责在建水利工程的安全度汛工作;负责协调海龙、席帽水库防洪调度及该水库抗洪抢险物资准备;负责农村供水,确保群众正常供水。民生服务办:妥善安排受灾群众的基本生活。基层治理综合指挥室:负责落实防汛应急物资和应急水源工程、水毁工程修复所需专项资金及监督工作。新时代文明实践服务中心:负责组织本镇防汛突发公共事件的信息发布和宣传报道,协助做好防汛安全知识的宣传工作。产业发展服务中心:负责城区排涝工作和组织协调防汛抢险物资(以木材为主)的储备、供应工作。经济发展办:负责本镇工矿企业的防汛安全及协调工作,必要时停工,督导村级公路度汛安全。负责本镇防洪工程建设规划的审批及配合水利片站认定影响排洪违章建筑;负责市政在建工程防汛和度汛方案的制定与实施,以及新建小区排水矛盾的协调工作;负责城镇房屋防汛的协调工作,监督对危险漏雨房屋的检查和抢修;负责所辖的雨水管线、污水管线、雨污合流管线、雨水口、进出水口等设施的防汛安全,组织应急抽排水。按照城市河湖排水调度相关预案,保证排水管线畅通。规资所:负责因暴雨引发的突发地质灾害,主要是泥石流、山体滑坡、地面塌陷等的监测、勘察和预防工作,以及负责镇内突发地质灾害应急预案的实施工作。电信部门:负责组织电信系统的通信应急恢复;当灾情造成指挥通信系统破坏时,统一调动各种通信资源,为抢险救灾提供通信保障。屏锦交巡警大队、交通行政执法大队:负责辖区内公路环线、联络线的318国道和渝巫路省道、区道公路和桥梁,以及客、货运站的防汛抢险工作;负责本辖区防汛应急物资运输车辆的储备、调运和运输工作;负责疏导受灾地区及积滞水地区的道路交通,必要时实施交通管制等措施,保障指挥、抢险、救灾车辆优先通行。卫生部门:负责抗洪抢险救护及组织灾区卫生防疫和医疗救治工作。电管站:负责各级防汛指挥机构、各级重点防汛部位及应急抢险的电力供应和保障。教管中心:负责组织教育系统防汛安全工作,根据需要,必要时请示教委停课,利用学校设施作为防汛临时避险场所,安排镇内学校做好抗洪抢险物资准备。气象部门:对海龙、席帽水库及聚奎镇长岭村3组雨量站负责提供防汛气象信息服务,监测天气变化,及时提供天气预报和降水情况,做好灾害性天气预报工作。社区、村和相关企业单位:负责做好其辖区内的防汛抢险应急工作。
3.3办事机构
3.3.1聚奎镇城镇防汛抢险应急领导小组下设:办公室、抢险救灾组、后勤保障组、事故灾情调查组、治安维护组、应急抢险分队(名单附后)。
3.3.2职责
防汛抢险应急领导小组办公室设在镇指挥室,其主要职责为:1.组织落实镇防汛抢险应急领导小组决定,协调和调动成员单位应对防汛突发公共事件相关工作;2.组织制订、修订与镇防汛抢险应急领导小组职能相关的专项应急预案,指导镇属各单位及驻镇单位制定、修订与防汛相关的专项应急预案;3.负责发布蓝色、黄色预警信息,向镇防汛抢险应急领导小组提出发布橙色、红色预警信息的建议;4.负责本镇应对防汛突发公共事件的宣传教育与培训;5.收集分析工作信息,及时上报重要信息;6.负责本镇防汛突发公共事件应急演习、演练;7.负责组织本镇防汛隐患排查和应急资源的管理工作;8.负责本镇防汛应急指挥技术系统的建设与管理工作;9.负责专家顾问组的联系工作;10.承担镇防汛抢险应急领导小组的日常工作,加强24小时值班,发布暴雨、洪灾信息,及时向领导小组报告,做好上传下达工作,收集抢险救灾资料并归档。
抢险救灾组职责:1.及时到达险情灾情现场,根据领导小组决定方案具体组织指挥排险、抢险。2.掌握事故全面情况,及时向领导小组报告灾险情。3.根据险情具体情况,制定临时应急抢险措施。4.根据工程洪水险情具体情况,确定需要疏散人员和转移财产物资的范围。5.查找险情产生的原因,提出初步报告。
后勤保障组职责:1.做好通讯工作,保证整个防汛抢险救灾工作信息畅通,确保抢险信息能及时上传下达。2.做好应急抢险物资、机具、设备的调配、运输工作。3.及时救护接送伤员到医院。
事故灾情调查组职责:事故灾情发生后,调查统计造成的损失及人员伤亡情况,配合上级有关部门开展事故灾情调查处理工作。
治安维护组职责:配合公安机关维护事故现场的治安秩序,做好疏散危险区域的人员和转移贵重财产工作,确保事故损失降低到最小程度。
应急抢险分队职责:组织相关单位人员转移国家贵重财产,抢救老弱病(伤)残、小孩等人员。
4预防与预警
4.1预防预警信息
聚奎镇城镇预防预警信息的具体报送内容包括气象、水文、防洪与排涝工程险情、洪涝灾情信息。各自动雨量、水位、流量(人工置入)站数据,采用现场存储,并按定时(事件)自报方式,通过PSTN(公用电话网)通信、宽带网或移动通信网络报送到镇水情信息采集中心;水情信息采集中心将收到的信息经过校验整理后,通过计算机网络,发送至镇防汛抢险领导小组或上级防汛部门。报送信息由镇防汛办公室负责,镇属各单位办所及驻镇单位向镇防汛办公室报送,镇防汛办公室及时收集汛情,做到内容真实准确无误,及时报告镇领导小组同意后,一般情况坚持12小时内完成上报工作,在遇特大暴雨、排涝工程险情、洪涝灾情严重时,3—6小时内完成上报工作。
4.2预警级别划分
根据聚奎镇城镇区域内的聚奎河的洪水、山洪及暴雨渍涝等灾害事件的严重程度,划分预警级别由重到轻分为I、II、III、IV四级,分别用红、橙、黄、蓝色表示,在镇防汛抢险应急领导小组的指示下由办公室向社会发布警示标志。
4.3预防预警行动
4.3.1预防预警准备
镇领导小组在4月中旬召集镇属各单位、社区、村及驻镇单位负责人召开城镇防汛抢险应急工作专题会议,分别就统一思想、组织领导、防洪工程管护、预案编制、物料准备和通信畅通,汛前汛中汛后检查及日常管理,以及与相关行业应急预案的协调等做重要指示安排,加强对场镇防洪安全检查力度,严厉查处打击违法违规建设和向河道倾到垃圾的行为,搞好河道清障,确保城镇防汛抢险应急预案顺利实施。
4.3.2江河洪水、山洪灾害、暴雨渍涝预警行动
汛情预警信息包括防汛突发公共事件的类别、预警级别、起始时间、可能影响范围、警示事项、应采取的措施和发布机关等。主要发布途径有电视台、广播、各类短消息、网络及内部有线和无线通信手段等。预警的更新、发布、解除的方式:蓝色汛情预警(IV级):由镇防汛抢险应急领导小组办公室更新、发布、解除并通报,并报区防办备案。黄色汛情预警(III级):由镇防汛抢险应急领导小组办公室更新、发布、解除并通报,并报区防办备案。橙色汛情预警(II级):由镇防汛抢险应急领导小组办公室提出预警发布和解除建议,经镇防汛抢险应急领导小组组长批准后报区防办,由区防办更新、发布、解除并通报。红色汛情预警(I级):由镇防汛抢险应急领导小组办公室提出预警发布和解除建议,经镇防汛抢险应急领导小组组长批准后报区防办,再由区防办报区委区政府主要领导同意后,由区防汛抗旱指挥部更新、发布、解除并通报。不同预警级别下江河洪水、防洪工程险情、山洪灾害、暴雨渍涝、排涝工程险情等预警信息的更新、发布、通报等由镇领导小组及区防办确定,加强宣传,做到预警信息家喻户晓。水利、国土资源、气象等部门的预警信息建立共享和部门联动机制等,加强协调,密切配合。随着汛情预警信息的不断变化,根据汛情预警发布指标及实际情况,镇防汛抢险应急领导小组组织实时会商,对防汛突发公共事件波及的范围和可能造成的影响及时作出判断,按程序提高或降低相应的预警级别。
4.4主要防御方案
4.4.1防汛突发公共事件分级
镇防汛抢险应急领导小组办公室负责本镇防汛突发公共事件级别的确定。依据重庆市、梁平区有关规定,防汛突发公共事件可能造成的危害程度、波及范围、影响力大小、人员及财产损失等情况,由低到高划分为一般(IV级)、较大(III级)、重大(II级)、特别重大(I级)四个级别。一般防汛突发公共事件(IV级):指事态比较简单,影响范围较小,出现下列情况之一时:城镇危旧房屋漏雨,低洼地区积水,局部道路积水深度在15厘米以下,造成交通拥堵等影响;主要河系(聚奎河)及城镇水系主要河流堤防局部发生滑坡、管涌等险情。较大防汛突发公共事件(III级):指事态较为复杂,影响程度较大,出现下列情况之一时:城镇危旧房屋严重漏雨,威胁居民安全,局部道路发生较大面积积水,积水深度在15厘米以上、30厘米以下,造成短时严重交通堵塞等较大险情和灾情;主要河系(聚奎河)及城区水系主要河流堤防较大范围发生滑坡、管涌等险情;因突降暴雨山区发生较大范围山体滑坡,局部泥石流出现小范围裂缝等险情,造成交通中断,对生产生活造成较大影响;事件已经或可能造成1人以上、3人以下死亡或较大财产损失(直接经济损失100万元以上、500万元以下)或生态环境破坏,需要调度镇级业务主管部门和单位及抢险队伍的力量和资源共同进行处置。重大防汛突发公共事件(II级):指事态复杂,发生大范围的暴雨洪灾,出现下列情况之一时:因强降雨城区多处危旧房屋倒塌,多处地下设施进水,威胁居民生命财产安全;城市道路大范围积水,积水深度在30厘米以上、50厘米以下,造成城镇主干道中断等重大险情和灾情;主要河系(聚奎河)及城镇水系主要河流堤防局部地段已经或可能发生溃堤、决口等重大险情;因强降雨山区发生多处山洪、泥石流或较大面积山体滑坡等重大险情,危及群众生命财产安全;事件已经或可能造成3人以上、5人以下死亡或重大财产损失(直接经济损失500万元以上、1000万元以下)或重大生态环境破坏,需要调动镇级相关单位的抢险队伍力量和资源进行联合处置。特别重大防汛突发公共事件(I级):指事态非常复杂,发生全镇性的暴雨洪灾,出现下列情况之一时:因强降雨或城镇河道漫溢,城镇大范围危旧房屋倒塌,多处地下设施被淹,严重威胁居民生命财产安全;城镇道路大面积积水,积水深度在50厘米以上,造成大范围交通中断或交通瘫痪等严重险情和灾情,严重影响要害部门正常工作秩序和城市居民正常生产生活;山区出现特大山洪、严重泥石流灾害,造成重大人员伤亡;事件已经或可能造成5人以上死亡或特别重大财产损失(直接经济损失1000万元以上)或严重生态环境破坏,将对本镇公共安全、政治稳定和经济社会秩序造成严重危害或威胁,需要区委、区政府统一指挥,调动全区各方面的力量和资源进行联合处置。
4.4.2防御要求与重点
防御要求:防汛首要任务是确保人民生命安全。发生标准内的洪水,要求不垮坝,不决口,不死人,发生超标准的洪水,要全力组织抢险救灾,力争把灾害损失减少到最低限度。防御重点:一是地质灾害隐患点,包括城镇周围山村村民房后陡峭山体容易造成崩塌的对象;二是沿河两岸易冲、易涝区;三是病危房(包括简易棚等),特别是病危校舍。
5应急响应
5.1应急响应的主要内容
城镇防御方案主要涉及一个社区和六项内容:一个社区:聚奎街道社区。六项内容:指挥到位、会商、指挥决策、下达命令、进驻现场、信息报告等。
5.1.1一般防汛突发公共事件(IV级)的响应
镇防汛抢险应急领导小组响应:(1)镇防汛抢险应急领导小组办公室带班领导在镇防汛抢险应急领导小组办公室负责指挥。(2)启动IV级应急预案响应,向镇内各成员单位下发通知。(3)密切关注聚奎河的汛情变化,及时掌握工情、水情动态。(4)出现各类防汛突发公共事件,及时报告区防办。
各成员单位防汛响应:(1)各防汛副组长分赴到各成员单位负责指挥。(2)及时将启动应急预案的情况报镇防汛抢险应急领导小组办公室。(3)抢险队及防汛物资管理部门要24小时值班、确保通信畅通。(4)及时掌握所辖区域的雨情、水情、汛情、险情、灾情、工情,按照镇防汛抢险应急领导小组的要求,及时上报有关信息和应急响应动态。(5)及时向所辖区域发布汛情信息,做好防汛、抢险、排险的各项工作。(6)重点防汛部位要提前调集防汛抢险人员到位,同时要派出巡查组,随时掌握现场情况。(7)出现各类防汛突发公共事件,特别是出现严重险情和灾情,涉及人员安全的防汛突发公共事件,必须在1小时内报告镇防汛抢险应急领导小组办公室。
5.1.2较大防汛突发公共事件(III级)的响应
镇防汛抢险应急领导小组响应:(1)指挥到位:党政主要领导1人坐镇指挥,办公室主任在镇防汛抢险应急领导小组的领导下负责指挥。(2)会商:镇防汛抢险应急领导小组组长、副组长及主要成员单位立即进行会商。(3)下达命令:根据会商结果,镇防汛抢险应急领导小组按照有关防汛专项预案,对已经或可能发生险情区域和相关部门下达命令。(4)进驻现场:镇防汛抢险应急领导小组派有关负责人和专家进驻现场,协助发生险情区域和相关部门开展区域内洪水调度和抗洪抢险工作。(5)信息报告:镇防汛抢险应急领导小组及时掌握最新雨情、水情、汛情、险情、灾情、工情,原则上每2小时向区防办等上级有关部门上报汛情快报(洪水调度和抗洪抢险情况等)。出现各类防汛突发公共事件,镇防汛抢险应急领导小组办公室立即报告区防办。
各成员单位防汛响应:(1)指挥到位:各成员单位在各自区域负责指挥,按照镇防汛抢险应急领导小组的要求到达指定位置进行指挥。(2)执行:A、各相关部门第一责任人要全部上岗到位。B、根据情况,各相关部门提前在重点防汛部位上岗到位,出动能力50%以上,确保通信畅通。重点防汛部位要提前调集防汛抢险人员到位,同时要派出巡查组,随时掌握情况;相关物资储备单位要保证物资随时调出。C、相关部门和单位按照镇防汛抢险应急领导小组的有关要求,对抢险现场提供抢险物资、通信、供电、供水、供气、医疗防疫、运输等后勤保障。D、各相关部门负责所辖范围汛情预警、避险预警及抢险救灾等情况的实时上报。E、各相关部门要及时向所辖区域下发汛情信息,做好防汛、抢险、排险的各项工作。(3)信息报告:已经或可能出现险情区域的相关部门密切注视所辖地段的雨情、水情、汛情、险情、灾情、工情,每2小时向镇防汛抢险应急领导小组报告洪水调度方案和应急响应动态。出现各类防汛突发公共事件,特别是出现严重险情和灾情,涉及人员安全的防汛突发公共事件,必须立即报告镇防汛抢险应急领导小组办公室。
5.1.3重大防汛突发公共事件(II级)的响应
领导响应:区总指挥长或副总指挥长在区防汛抗旱指挥部进行指挥决策。必要时,赶赴现场指挥处置。
区防汛抗旱指挥部指挥响应:区防汛抗旱指挥部开通异地会商系统,相关单位参加,动员各方面力量投入抗灾救灾。以区政府名义,及时向市委市政府报告抗灾救灾情况,必要时,请求市委市政府给予支援。
镇防汛抢险应急领导小组响应:(1)指挥到位:镇党政主要领导1人坐镇指挥,镇防汛抢险应急领导小组办公室主任在镇防汛抢险应急领导小组负责指挥。必要时,镇防汛抢险应急领导小组有关领导赶赴现场。(2)会商:镇防汛抢险应急领导小组召集主要成员单位立即进行会商。(3)下达命令:根据会商结果,镇防汛抢险应急领导小组按照有关防汛专项预案,对已经或可能发生险情地段的相关部门下达命令。(4)进驻现场:镇防汛抢险应急领导小组派有关负责人和专家进驻现场,对已经或可能发生险情地段的相关部门组成现场指挥部。(5)信息报告:镇防汛抢险应急领导小组及时掌握最新雨情、水情、汛情、险情、灾情、工情,原则上每2小时向区防办及上级有关部门上报汛情快报及工作动态。出现各类防汛突发公共事件,镇防汛抢险应急领导小组办公室立即报告区防办。
各成员单位防汛响应:(1)指挥到位:各成员单位在各自防汛地段负责指挥。必要时,按照镇防汛抢险应急领导小组要求到达指定位置进行指挥。(2)执行:A.根据情况,各相关部门提前在重点防汛部位上岗到位,出动能力70%以上,确保通信畅通。重点防汛部位要提前调集防汛抢险人员到位,同时要派出巡查组,随时掌握情况;相关物资储备单位要保证物资随时调出。B.各相关部门要及时向所辖范围发布汛情信息,做好防汛、抢险、排险的各项工作。(3)信息报告:已经或可能出现险情区域的各相关单位密切注视所辖区域的雨情、水情、汛情、险情、灾情、工情,每1小时向镇防汛抢险应急领导小组报告洪水调度方案和应急响应动态。中小型水库洪水调度方案报区防汛抗旱指挥部批准后,组织实施;并报镇防汛抢险应急领导小组办公室备案。出现各类防汛突发公共事件,特别是出现严重险情和灾情,涉及人员安全的防汛突发公共事件,必须立即报告镇防汛抢险应急领导小组办公室。
5.1.4特别重大防汛突发公共事件(I级)的响应
领导响应:区指挥长或副指挥长在区防汛抗旱指挥部进行指挥决策。必要时,赶赴现场指挥处置。
区防汛抗旱指挥部指挥响应:区防汛抗旱指挥部开通异地会商系统,相关单位参加,动员各方面力量投入抗灾救灾。以区政府名义,及时向市委市政府报告抗灾救灾情况,必要时,请求市委市政府给予支援。
镇防汛抢险应急领导小组响应:(1)指挥到位:区副指挥长在镇防汛抢险应急领导小组办公室负责指挥,镇党政主要领导1人在镇防汛抢险应急领导小组办公室,必要时,赶赴现场。必要时,派应急通信车现场组织会商和实时播报。(2)会商:在区副总指挥长领导下,召集镇防汛抢险应急领导小组和相关防汛单位立即进行会商。(3)下达命令:根据会商结果,区副指挥长按照有关防汛专项预案,对已经或可能发生险情区域和相关部门下达命令。(4)进驻现场:镇防汛抢险应急领导小组派有关负责人和专家进驻现场,与防汛区域内的单位组成现场指挥部。(5)信息报告:镇防汛抢险应急领导小组办公室及时掌握最新雨情、水情、汛情、险情、灾情、工情,原则上每1小时向区防办等上级有关部门上报汛情快报及工作动态。镇防汛抢险应急领导小组向区防办报告盐井口水库、石堰水库洪水调度方案,经批准后组织实施,并同时上报区委区政府备案。出现各类防汛突发公共事件,镇防汛抢险应急领导小组办公室立即报告区防办。
各成员单位防汛响应:(1)指挥到位:各成员单位在各自地段区域负责指挥。必要时,按照镇防汛抢险应急领导小组要求到达指定位置进行指挥。(2)执行:根据情况,各成员单位提前在重点防汛部位上岗到位,出动能力90%以上,确保通信畅通。重点防汛部位要提前调集防汛抢险人员到位,同时要派出巡查组,随时掌握情况;相关物资储备单位要保证物资随时调出。(3)信息报告:已经或可能出现险情区域的各相关成员单位密切注视所辖区域的雨情、水情、汛情、险情、灾情、工情,每1小时向镇防汛抢险应急领导小组报告洪水调度方案和应急响应动态。出现各类防汛突发公共事件,特别是出现严重险情和灾情,涉及人员安全的防汛突发公共事件,必须立即报告镇防汛抢险应急领导小组办公室。
5.2扩大应急
需要宣布本镇或有关地段进入紧急防汛期时,由镇防汛抢险应急领导小组办公室提出建议,经区防办报请区委区政府主要领导批准后,由镇防汛抢险应急领导小组依法宣布进入紧急防汛期。
5.3应急响应结束
一般和较大防汛突发公共事件应急结束后,由镇防汛抢险应急领导小组办公室确定应急响应结束。重大和特别重大防汛突发公共事件应急结束后,由镇防汛抢险应急领导小组办公室或区防办审核,报请区指挥部区委区政府主要领导批准后宣布应急响应结束;必要时,应及时通过新闻单位向社会发布应急响应结束的消息。经区委区政府主要领导批准,由区防办依法宣布本镇或有关地段解除紧急防汛期,并及时通过新闻单位向社会发布解除紧急防汛期的消息。
6应急保障
6.1通信与信息保障
6.1.1信息监测与报告:对于各类防汛突发公共事件,以及可能导致其发生的各种隐患,本镇任何单位和个人都有权利和义务向镇防汛抢险应急领导小组办公室和相关政府职能部门报告,并有权对相关部门的工作过失和不当处置行为进行举报。任何单位不得迟报、漏报、谎报和瞒报防汛突发公共事件信息。
6.1.2信息共享与处理:镇防汛抢险应急领导小组办公室负责建立信息共享机制,为居委、村组及相关单位提供必要的基础数据。在防汛突发公共事件中,伤亡、失踪、被困人员中包括境外人士,或者事件可能影响到在镇境外机构,需要向有关机构或有关地区进行通报时,镇防汛抢险应急领导小组办公室应立即向区防汛抢险应急指挥部上报,由区防汛抢险应急指挥部协调有关部门启动相关应急预案。在防汛突发公共事件中,需要市、区援助时,镇防汛抢险应急领导小组办公室应向区防汛抢险应急指挥部上报,由区防汛抢险应急指挥部与区政府外办、区外宣办密切配合,以区政府名义向市政府上报,并按照有关规定,由指定机构向社会发出呼吁。
6.1.3信息发布和新闻报道:防汛突发公共事件的信息发布和新闻报道工作,应严格按照新闻报道的相关规定,在镇新时代文明实践服务中心协调下,由镇防汛抢险应急领导小组办公室指派专人负责新闻报道工作,起草新闻发布稿和灾情公告,及时、准确报道防汛突发公共事件信息。
6.2抢险与救援保障
6.2.1后勤保障
重大和特别重大防汛突发公共事件发生时,由镇防汛抢险应急领导小组统一组织协调,由社事办、应急办等单位负责组织、协调灾民安置、应急救援物资的储存、调拨和紧急供应;镇卫生院负责应急药品的储存供应和灾区卫生防疫和医疗救治;水利片站、电管站、规划建设管理环保办等部门和单位掌握本镇生活必需品市场的总需求及储备库存、经营库存、生产能力和销售、价格的变化情况,保障水、电、气供应及生活必需品的供应;镇财政办提供抗洪抢险资金保障。交警三中队、运管所、交警行政执法中队负责本辖区道路交通畅通和防汛应急物资运输车辆的储备、调运和运输工作。
6.2.2应急队伍保障
一般和较大防汛突发公共事件发生时,由各相关单位按照预案调动所属应急队伍进行处置;根据需要,由镇防汛抢险应急领导小组的统一指挥,调动镇级应急机动专业抢险队伍做好抢险救灾工作。重大和特别重大防汛突发公共事件发生时,按照区防汛抢险应急指挥部相关规定,调动区级应急机动专业抢险队伍,承担抢险任务。镇人武部组织成立一支以基干民兵为主、国土、医院等相关部门参与的共60人的抢险队。在紧急情况下,各抢险队员自备电筒、雨衣等工具,听从命令,全部上阵进行有序地抢救工作。(应急抢险队伍名单附后)
6.3宣传、培训和演习
宣传教育:由镇防汛抢险应急领导小组办公室负责,组织有关部门制定应对防汛突发公共事件的教育培训计划,编制公众应对防汛突发公共事件的专业教材和应急手册。充分利用电视、广播、报纸、互联网等媒体,开展防汛、避险、自救、互救等常识的宣传教育,重点对病险水库、泥石流易发区等周边的居民加强宣传教育,增强群众防汛意识及应急基本知识和技能。培训:组织政府行政人员、企事业单位、社区、村开展防汛突发公共事件相关知识培训,培训教材增加防汛突发公共事件预防、应急指挥、综合协调等内容,增强干部群众应对防汛突发公共事件的知识和能力。演练:镇防汛抢险应急领导小组应根据预案,定期组织专业性和综合性的应急演练。各部门应组织相应的应对防汛突发公共事件的专项演练,切实提高应急救援能力。
7后期处置
在区委区政府的统一领导下,由镇防汛抢险应急领导小组办公室和相关部门组织实施善后处置工作。镇防汛抢险应急领导小组办公室和相关部门要组织力量全面开展灾情核定工作,及时收集、清理和处理污染物,对受灾情况、人员补偿、征用物资补偿、重建能力、可利用资源等做出评估,制定补偿标准和灾后恢复计划,并迅速实施。水毁工程修复、重建和灾区群众恢复生产、重建家园的工作由下列单位负责:防洪水利工程、市政设施、公路、供电、通信、供油、供气、供水、房屋、跨河管线等水毁工程设施分别由各有关主管部门负责修复、重建。受灾地段恢复生产、重建家园的工作由所在社区及村组负责。受灾地区所投保的水毁设施、设备、居民的生命财产损失由保险公司及时进行核实、理赔。修复水毁工程、设施、设备、重建家园等所需资金由区发展改革部门、财政部门负责安排。灾后灾民生活救助由镇应急办负责。镇防汛抢险应急领导小组对在防汛突发公共事件应对工作中表现突出或做出贡献的先进集体和个人进行表彰、奖励;对因工作失误造成损失,或因玩忽职守、失职、渎职等违法违纪行为延误防汛突发公共事件处置,造成重大影响的,要会同相关部门,对有关责任人进行行政处分,构成犯罪的,依法追究刑事责任。
8附则
8.1名词术语定义
汛期:根据洪水发生的规律,规定每年防汛抗洪的起止日期。梁平区的汛期是每年5月1日至9月30日。紧急防汛期:当江河、湖泊的水情接近保证水位或者安全流量,水库水位接近设计洪水位,或者防洪工程设施发生重大险情时,有关区级以上人民政府防汛指挥机构可以宣布进入紧急防汛期。在紧急防汛期,防汛指挥机构根据防汛抗洪的需要,有权在其管辖范围内调用物资、设备、交通运输工具和人力,决定采取取土占地、砍伐林木、清除阻水障碍物和其他必要的紧急措施;必要时,公安、交通等有关部门按照防汛指挥机构的决定,依法实施陆地和水面交通管制。特大暴雨:一般指24小时降雨量在200毫米以上的降雨。强降雨:一般指1小时降雨量在50毫米以上的降雨。山洪:指山区小流域由降雨引发的突发性、暴涨暴落的地表径流。山洪灾害:指山洪暴发给人类社会所带来的危害,包括沟河洪水泛滥等造成人员伤亡、财产损失、基础设施损坏以及环境资源破坏。重点河道:指聚奎河。防洪工程设施发生重大险情:指水库垮坝、河道堤防决口、闸门失控倒塌等。防洪标准:指防洪设施应具备的防洪能力,一般用可防御洪水相应的重现期或出现频率表示,如百年一遇、50年一遇等,反映了洪水出现的几率和防护对象的安全度。本预案有关数量的表述中“以上”含本数,“以下”不含本数。
8.2预案管理与更新
预案制定与解释:本预案由镇防汛抢险应急领导小组负责制定,镇防汛抢险应急领导小组办公室负责解释。预案审查:本预案由区防办组织审查。预案修订:随着相关法律法规的制定、修改和完善,机构调整或应急资源发生变化,以及应急处置过程中和各类应急演练中发现的问题和出现的新情况,要适时对本预案进行修订。
8.3奖励与责任追究
对防汛抢险和抗旱工作作出突出贡献的劳动模范、先进集体和个人,由聚奎镇城镇防汛领导小组给予物质及精神表彰;对防汛抗旱工作中玩忽职守造成损失的,依据《中华人民共和国防洪法》、《中华人民共和国防汛条例》、《公务员管理条例》追究当事人的责任,并予以处罚,构成犯罪的,依法追究其刑事责任。
8.4预案实施时间
本预案自印发之日起实施。
附件:1.聚奎镇城镇防汛抢险应急领导小组名单
2.聚奎镇城镇防汛抢险分组及人员名单
3.聚奎镇场镇超标准洪水预案实施工作流程图
4.聚奎镇镇场镇防洪应急预案启动工作流程图
5.聚奎镇场镇城镇防洪排涝工程布置图
6.聚奎镇场镇暴雨渍涝点分布图
7.聚奎镇场镇洪涝风险图
附件1
聚奎镇城镇防汛抢险应急领导小组名单
组 长:杨红军 党委书记
副组长:杜永平 党委副书记、政法委员
刘明庆 党委委员、副镇长
苏 熠 党委委员、武装部长、副镇长
黄 科 党委委员、宣传委员
文明友 副镇长
谭凤明 副镇长
成 员:谭建平、熊飞燕、唐红军、蒋永森、万成功、杨平芳、毛亚鑫、王力、谢波、何长均、谭斌文(规资所)、张长见、朱传芳(卫生院)、黄礼学(交巡警大队)、谢斌文(电管站)、黄达书(电信)、曾侯建、段金凡、曹丹丹、谢飞
附件2
聚奎镇城镇防汛抢险分组及人员名单
抢险救灾组:组长:刘明庆
成员:谭建平、唐红军、曾侯建
后勤保障组:组长:杜永平
成员:蒋永森、谢直建、谭美秋
事故灾情调查组:组长:黄 科
成员:贺谋菊、张丽丽、曹丹丹、游 芳
治安维护组:组长:文明友
成员:夏大方
应急抢险队:队长:刘明庆
成员:陈启才、万成功、叶永强、方 园、谢 波、华 娟、罗小林、王俊森、杨堂军
刘远海、李小东、李建国、李文连、段金凡、唐 宇、杨堂洪、徐红辉、罗 春
徐方山、张 祥、龚正航、刘 洋、陈德胜、秦 攀、舒显军、杨 松、何一政
罗乃华、曹明耀、张 贵、魏纯波、张玉巧
办公室:办公室设在镇指挥室,由杜永平兼任主任,成员:熊飞燕、邱欢、郑晨旭、鄢宁。(电话:023-53418111)
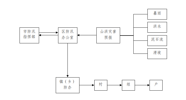
附件3
聚奎镇场镇防洪应急预案启动工作流程图
附件4
聚奎镇场镇超标准洪水预案实施工作流程图

附件5

附件6

附件7
